关于热电偶的补偿接线(基于S7300模块)
1、 热电偶测量温度时要求冷端的温度保持不变,这样产生的热电势大小才与测量温度呈定的比例关系。若测量时冷端的环境温度变化,将严重影响测量的准确性,所以需要对冷温度变化造成的影响采取一定补偿的措施。
由于热电偶的材料一般都比较贵重(特别是采用贵金属时),而测温点到控制仪表的离都很远,为了节省热电偶材料,降低成本可以用补偿导线延伸冷端到温度比较稳定的控室内,但补偿导线的材质要和热电偶的导线材质相同。热电偶补偿导线的作用只起延伸热极,使热电偶的冷端移动到控制室的仪表端子上,它本身并不能消除冷端温度变化对测温影响,不起补偿作用。因此,还需采用其他修正方法来补偿冷端温度变化造成的影响

1、 内部补偿:内部补偿是在输入模板的端子上建立参比接点,所以需要将热电偶直接连接到模板的输
入端,或通过补偿导线间接的连接到输入端。每个通道组必须接相同类型的热电偶,连接示
意图如下

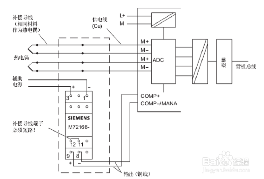
2、外部补偿—补偿盒:
补偿盒包含一个桥接电路,固定参比接点温度标定,如果实际温度与补偿温度有偏差桥接热敏电阻会发生变化,产生正的或者负的补偿电压叠加到测量电势差信号上,从而达补偿调节的目的。
补偿盒采用参比接点温度为 0℃的补偿盒,推荐使用西门子带集成电源装置的补偿盒。
热电偶通过补偿导线连接到参比接点,再用铜质导线连接参比接点和模板的
输入端子构成回路,同时由一个补偿盒对模板连接的所有热电偶进行公共补偿,补偿盒的
9,8 端子连接到模板的补偿端 COMP+(10)和 Mana(11),所以模板的所有通道必须连接同型的热电偶。(见下图示)

声明:本网站引用、摘录或转载内容仅供网站访问者交流或参考,不代表本站立场,如存在版权或非法内容,请联系站长删除,联系邮箱:site.kefu@qq.com。
阅读量:52
阅读量:123
阅读量:80
阅读量:162
阅读量:105