小度生活
首页
美食营养
手工爱好
生活家居
返回
小度生活
首页
美食营养
游戏数码
手工爱好
生活家居
健康养生
运动户外
职场理财
情感交际
母婴教育
时尚美容
知识问答
生活知识
生活百科
搜索
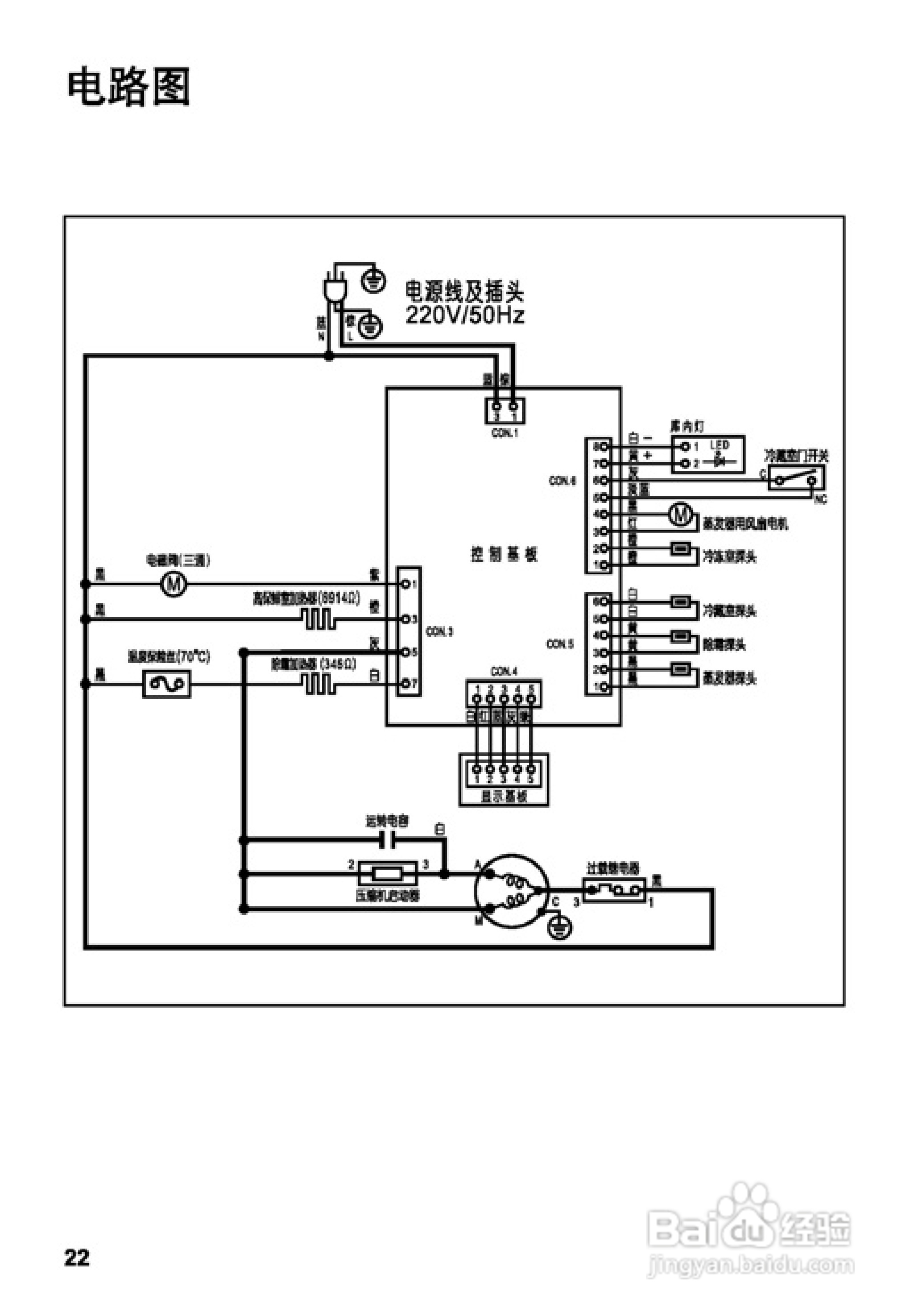
松下NR-C23WP1冰箱使用说明书:[3]
2026-03-29 20:48:42
(共篇)
上一篇:
声明:
本网站引用、摘录或转载内容仅供网站访问者交流或参考,不代表本站立场,如存在版权或非法内容,请联系站长删除,联系邮箱:site.kefu@qq.com。
相关推荐
松下NR-C23WP1冰箱使用说明书:[2]
阅读量:90
松下NR-B23ES1冰箱1使用说明书:[3]
阅读量:103
松下NR-B23ES1冰箱1使用说明书:[1]
阅读量:171
松下NR-C29FGS冰箱使用说明书:[1]
阅读量:185
松下NR-B21ES1冰箱1使用说明书:[3]
阅读量:98
猜你喜欢
脂肪瘤最新治疗方法
全身美白的有效方法
鸡翅怎么烧好吃又简单
婴儿拉稀怎么办
存货计价方法有哪些
刀鱼怎么做好吃
火龙果盆栽种植方法
翻译方法有哪些
摩托车怎么保养
jlzz大全 m.jiizz.info
猜你喜欢
康王去屑效果怎么样
风湿痛的治疗方法
最快的瘦身方法
描写人物的方法
希捷硬盘怎么样
末影人怎么打
乳晕黑怎么办
剖面图怎么看
中国成语大全
猪蹄怎么炖好吃