小度生活
首页
美食营养
手工爱好
生活家居
返回
小度生活
首页
美食营养
游戏数码
手工爱好
生活家居
健康养生
运动户外
职场理财
情感交际
母婴教育
时尚美容
搜索
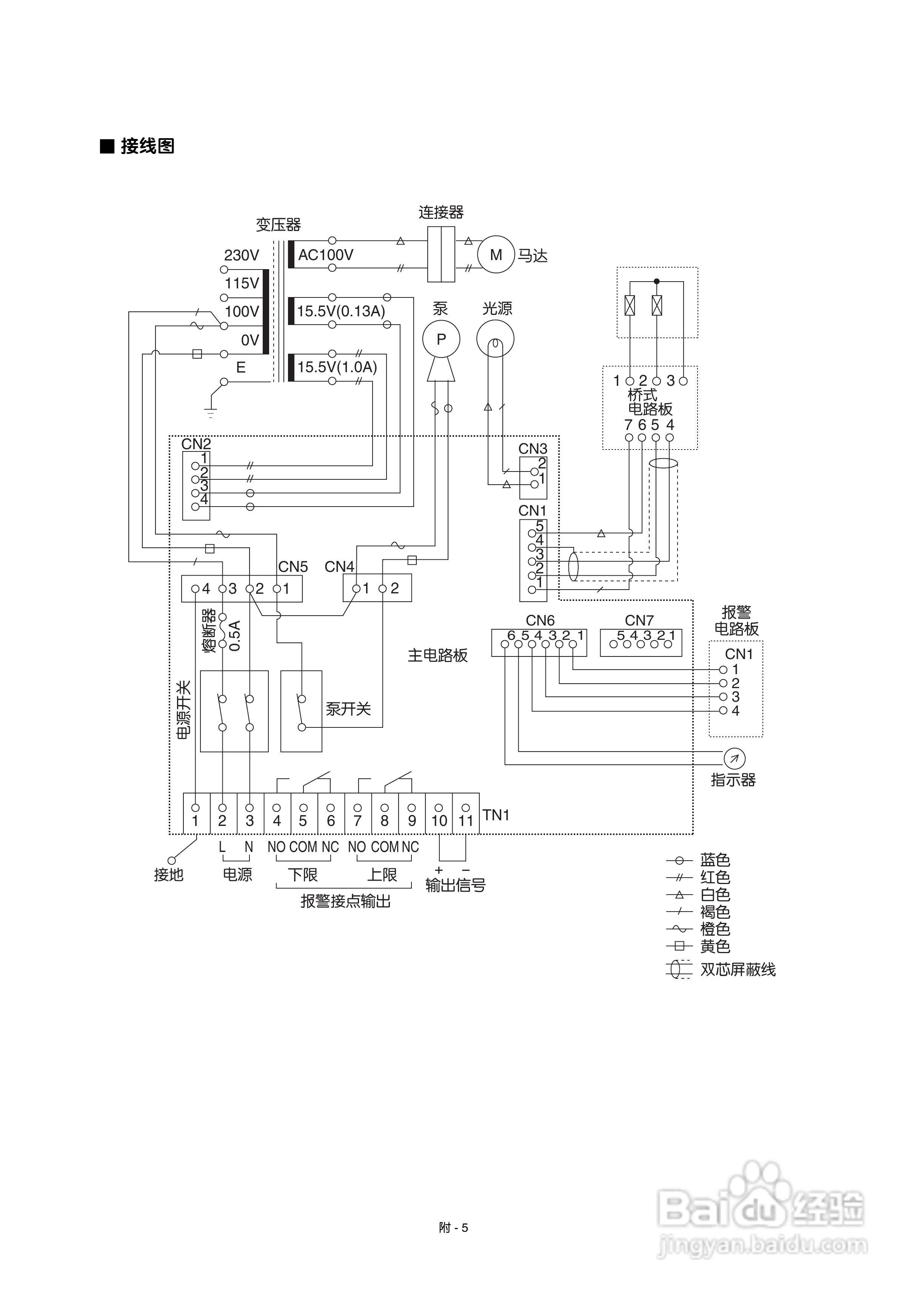
富士ZFP 红外二氧化碳控制器使用说明书:[3]
2025-10-16 13:02:44
本篇为《富士ZFP 红外二氧化碳控制器使用说明书》,主要介绍该产品的使用方法以及常见故障解决方案。
(共篇)
上一篇:
声明:
本网站引用、摘录或转载内容仅供网站访问者交流或参考,不代表本站立场,如存在版权或非法内容,请联系站长删除,联系邮箱:site.kefu@qq.com。
相关推荐
富士ZFP 红外二氧化碳控制器使用说明书:[2]
阅读量:51
二氧化碳传感器的工作原理
阅读量:76
二氧化碳灭火器的一种使用方法
阅读量:31
二氧化碳灭火器的使用方法图解
阅读量:195
二氧化碳培养箱的使用的注意事项
阅读量:58
猜你喜欢
什么东西只能加不能减?
雨刮器什么牌子好
sheep是什么意思
asshole什么意思
恍然大悟的意思是什么
溃退的意思是什么
颓唐的意思
quiet是什么意思
since是什么意思
运营专员是做什么的
猜你喜欢
气垫鞋有什么好处
五保户是什么意思
学文科有什么专业
嘴上起泡什么原因
绿意盎然的意思
欣慰的意思
小鱼缸适合养什么鱼
国考与省考有什么区别
什么是白喉
悲哀的意思