小度生活
首页
美食营养
手工爱好
生活家居
返回
小度生活
首页
美食营养
游戏数码
手工爱好
生活家居
健康养生
运动户外
职场理财
情感交际
母婴教育
时尚美容
知识问答
生活知识
生活百科
搜索
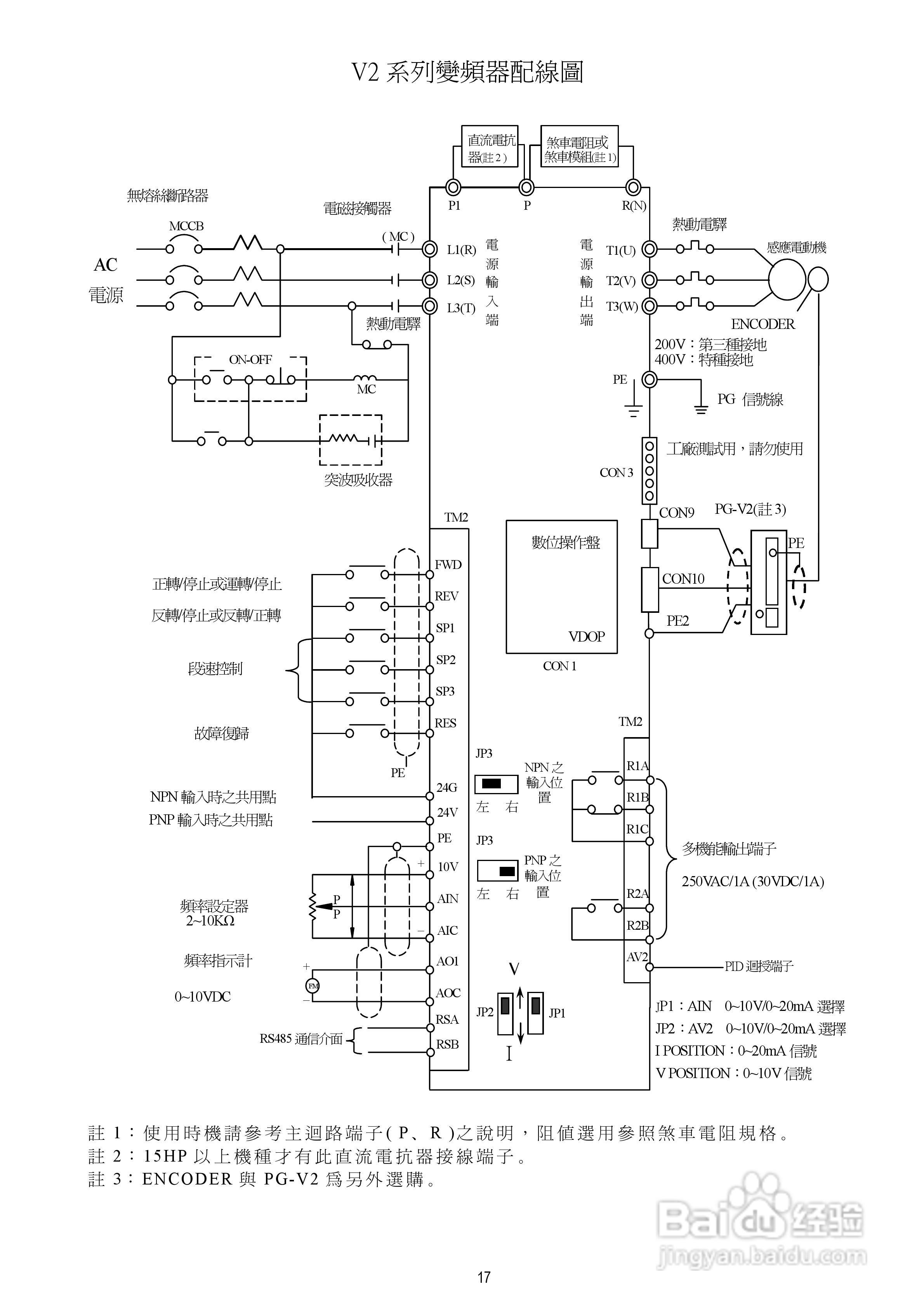
台安T-VERTER V2-460-H3变频器使用手册:[2]
2026-04-02 22:39:11
本篇为《台安T-VERTER V2-460-H3变频器使用手册》,主要介绍该产品的使用方法以及常见故障解决方案。
(共篇)
上一篇:
|
下一篇:
声明:
本网站引用、摘录或转载内容仅供网站访问者交流或参考,不代表本站立场,如存在版权或非法内容,请联系站长删除,联系邮箱:site.kefu@qq.com。
相关推荐
台安T-VERTER V2-460-H3变频器使用手册:[8]
阅读量:74
台达T-VERTER变频器使用说明书:[4]
阅读量:122
台达T-VERTER变频器使用说明书:[5]
阅读量:33
台达T-VERTER变频器使用说明书:[6]
阅读量:144
台达T-VERTER变频器使用说明书:[1]
阅读量:131
猜你喜欢
提臀运动
明矾的作用
幼儿园运动会入场词
艾条的功效与作用
怀孕应该注意什么
有什么好看的电视
光怪陆离什么意思
知识管理系统
教师趣味运动会方案
睿五行属什么
猜你喜欢
赶黄草的功效与作用
什么叫非主流
滚筒洗衣机什么牌子好
西黄丸的功效与作用
忧心忡忡什么意思
attack什么意思
硼砂的功效与作用
蒸香蕉的功效与作用
皮肤黑的人适合穿什么颜色
什么是花柳病