小度生活
首页
美食营养
手工爱好
生活家居
返回
小度生活
首页
美食营养
游戏数码
手工爱好
生活家居
健康养生
运动户外
职场理财
情感交际
母婴教育
时尚美容
知识问答
生活知识
生活百科
搜索
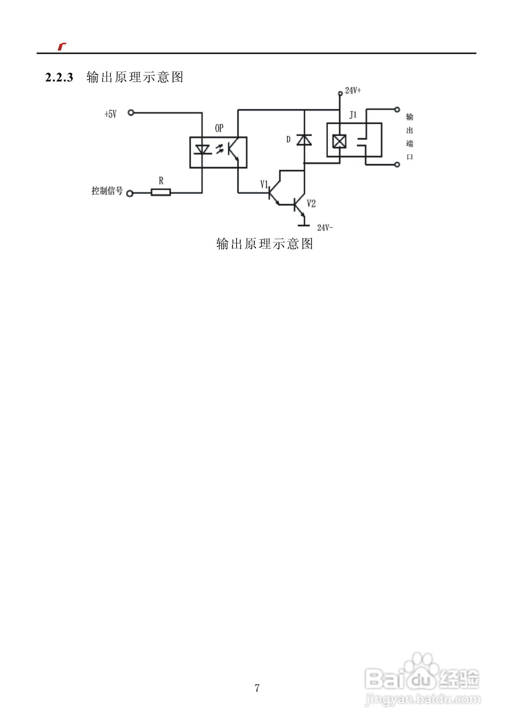
艾特电子OMS-730电梯载荷测量装置使用手册:[1]
2026-03-27 16:02:06
本篇为《艾特电子OMS-730电梯载荷测量装置使用手册》,主要介绍该产品的使用方法以及常见故障解决方案。
(共篇)
下一篇:
声明:
本网站引用、摘录或转载内容仅供网站访问者交流或参考,不代表本站立场,如存在版权或非法内容,请联系站长删除,联系邮箱:site.kefu@qq.com。
相关推荐
艾特电子OMS-730电梯载荷测量装置使用手册:[2]
阅读量:26
艾特电子OMS-520电梯载荷测量装置使用手册:[1]
阅读量:159
艾特电子OMS-560电梯载荷测量装置使用手册:[1]
阅读量:168
艾特路由器怎么设置端口映射
阅读量:80
艾特微信官方正确戴帽方法在这里
阅读量:148
猜你喜欢
成语及意思
双频wifi是什么意思
wash是什么意思
切菜板什么材质的好
kiss是什么意思
免职是什么意思
弱阳性是什么意思
貔貅是什么意思
股票可转债是什么意思
少言寡语的意思
猜你喜欢
乳胶床垫什么牌子好
lpr是什么意思
心惊肉跳的意思
集思广益是什么意思
score是什么意思
than是什么意思
3m是什么意思
cpu是什么意思
败笔什么意思
变频空调是什么意思