小度生活
首页
美食营养
手工爱好
生活家居
返回
小度生活
首页
美食营养
游戏数码
手工爱好
生活家居
健康养生
运动户外
职场理财
情感交际
母婴教育
时尚美容
知识问答
生活知识
生活百科
搜索
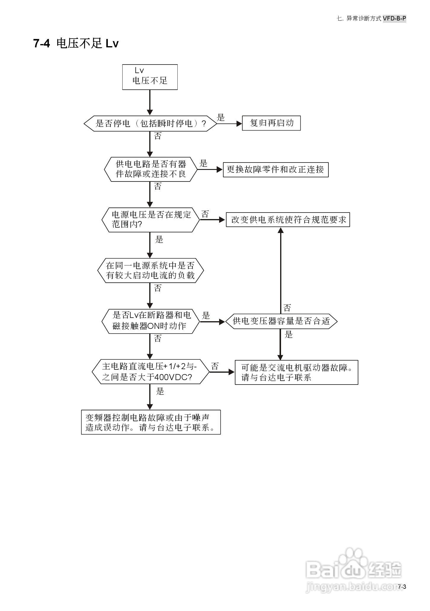
台安VFD450B43W-P变频器使用手册:[15]
2026-03-28 05:12:02
本篇为《台安VFD450B43W-P变频器使用手册》,主要介绍该产品的使用方法以及常见故障解决方案。
(共篇)
上一篇:
|
下一篇:
声明:
本网站引用、摘录或转载内容仅供网站访问者交流或参考,不代表本站立场,如存在版权或非法内容,请联系站长删除,联系邮箱:site.kefu@qq.com。
相关推荐
台安VFD450B43W-P变频器使用手册:[18]
阅读量:56
台安VFD450B43W-P变频器使用手册:[10]
阅读量:45
变频器调试接线教程
阅读量:191
变频器怎么恢复出厂设置
阅读量:68
变频器维修教程
阅读量:141
猜你喜欢
什么是网上购物
purse是什么意思
肥沃的意思
什么是滥情
钙化灶是什么意思
快捷支付是什么意思
工作性质是什么意思
有什么好看的喜剧
什么叫形而上
什么季节怀孕最好
猜你喜欢
camp是什么意思
什么是麻醉药品
pronunciation是什么意思
lae是什么意思
如法炮制的意思
七零八落什么意思
温故而知新可以为师矣的意思
白云苍狗是什么意思
盘虬卧龙的意思
西游记长篇什么小说