小度生活
首页
美食营养
手工爱好
生活家居
返回
小度生活
首页
美食营养
游戏数码
手工爱好
生活家居
健康养生
运动户外
职场理财
情感交际
母婴教育
时尚美容
知识问答
生活知识
生活百科
搜索
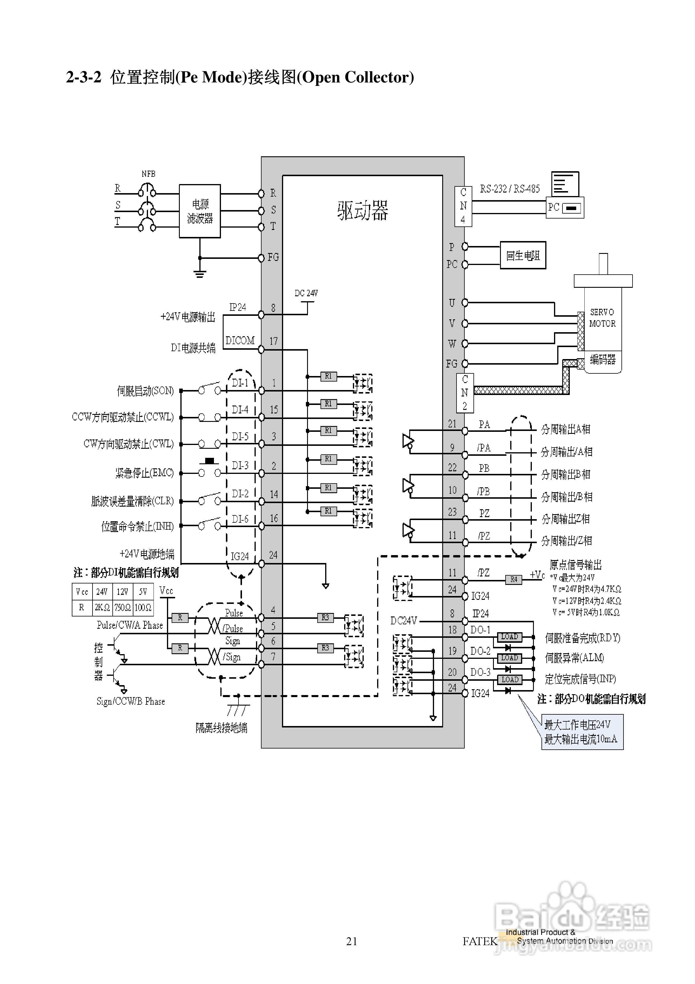
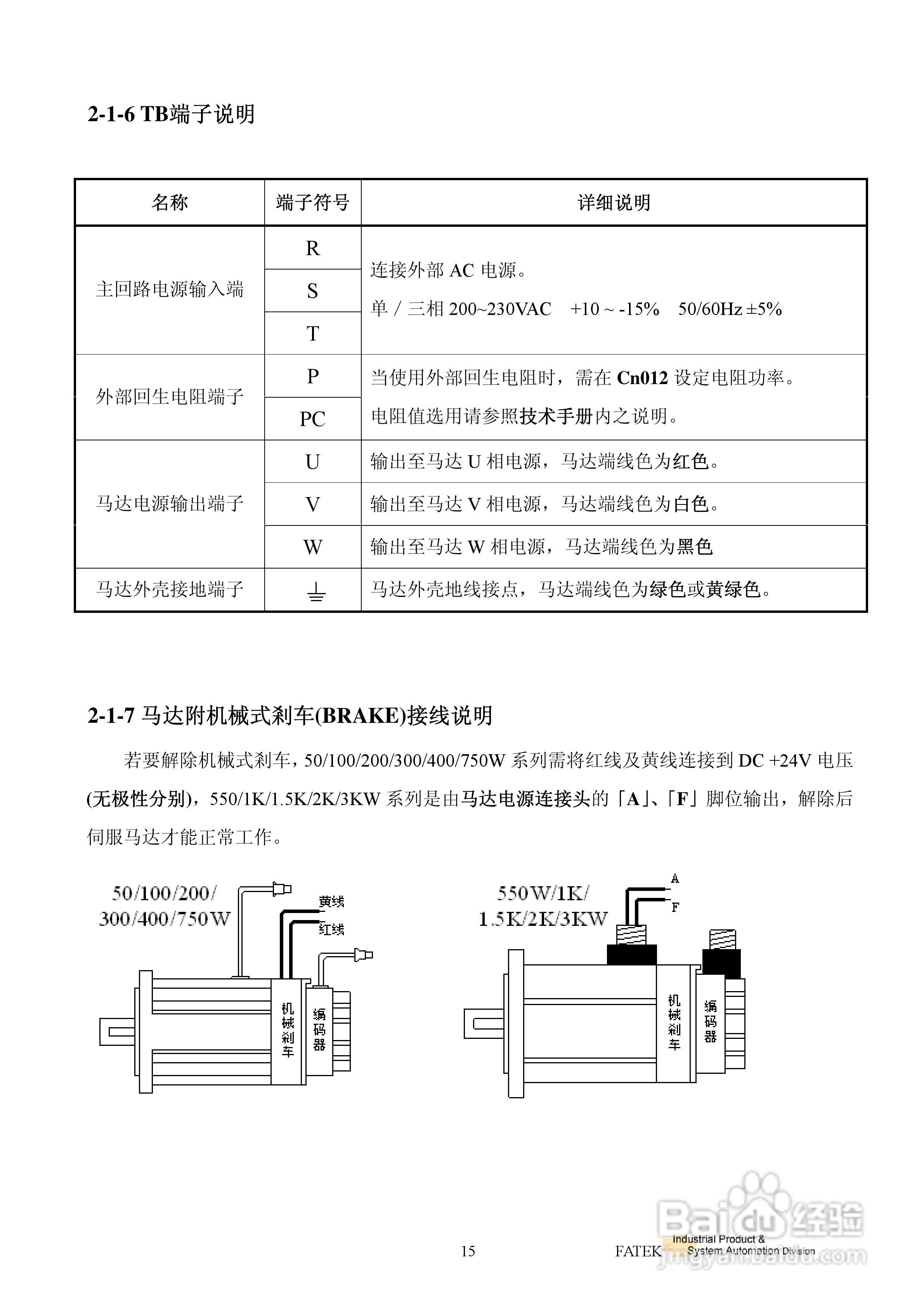
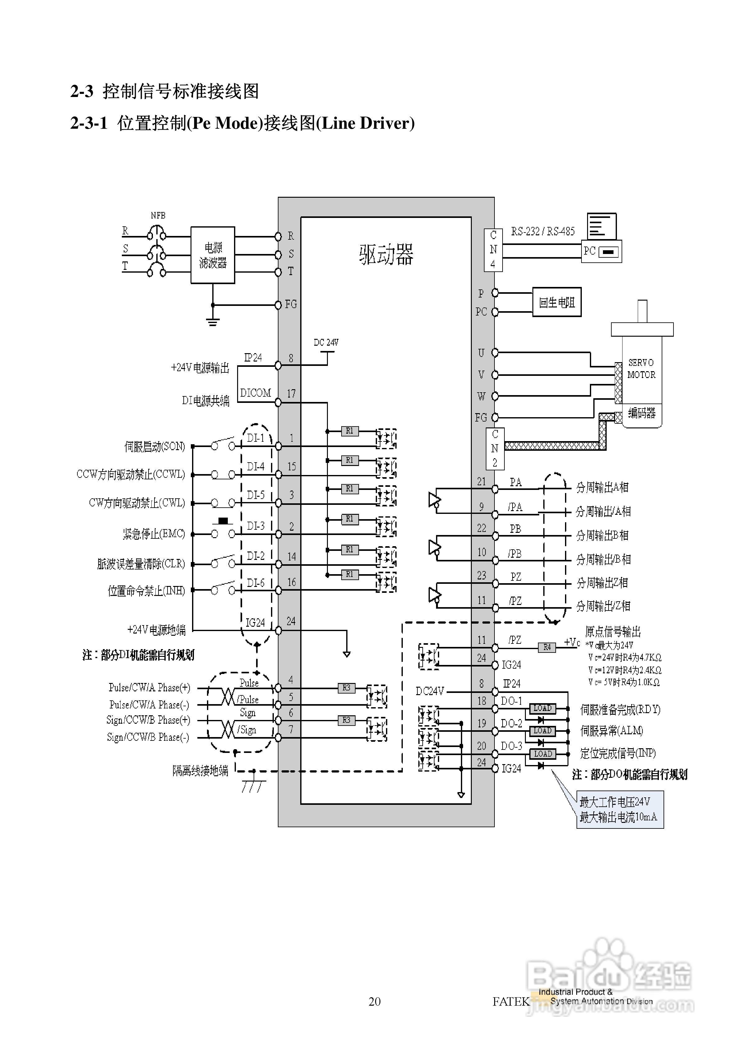
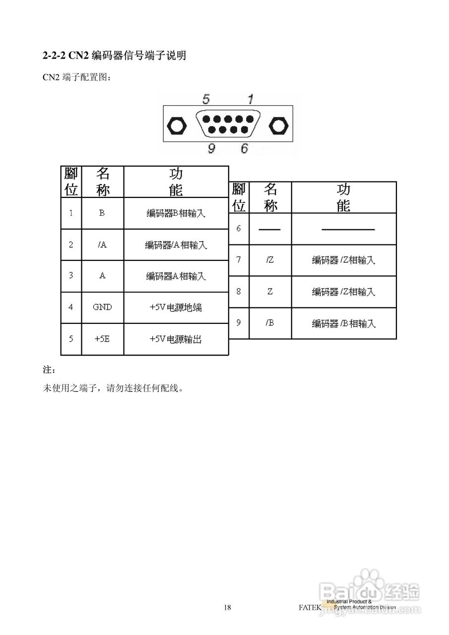
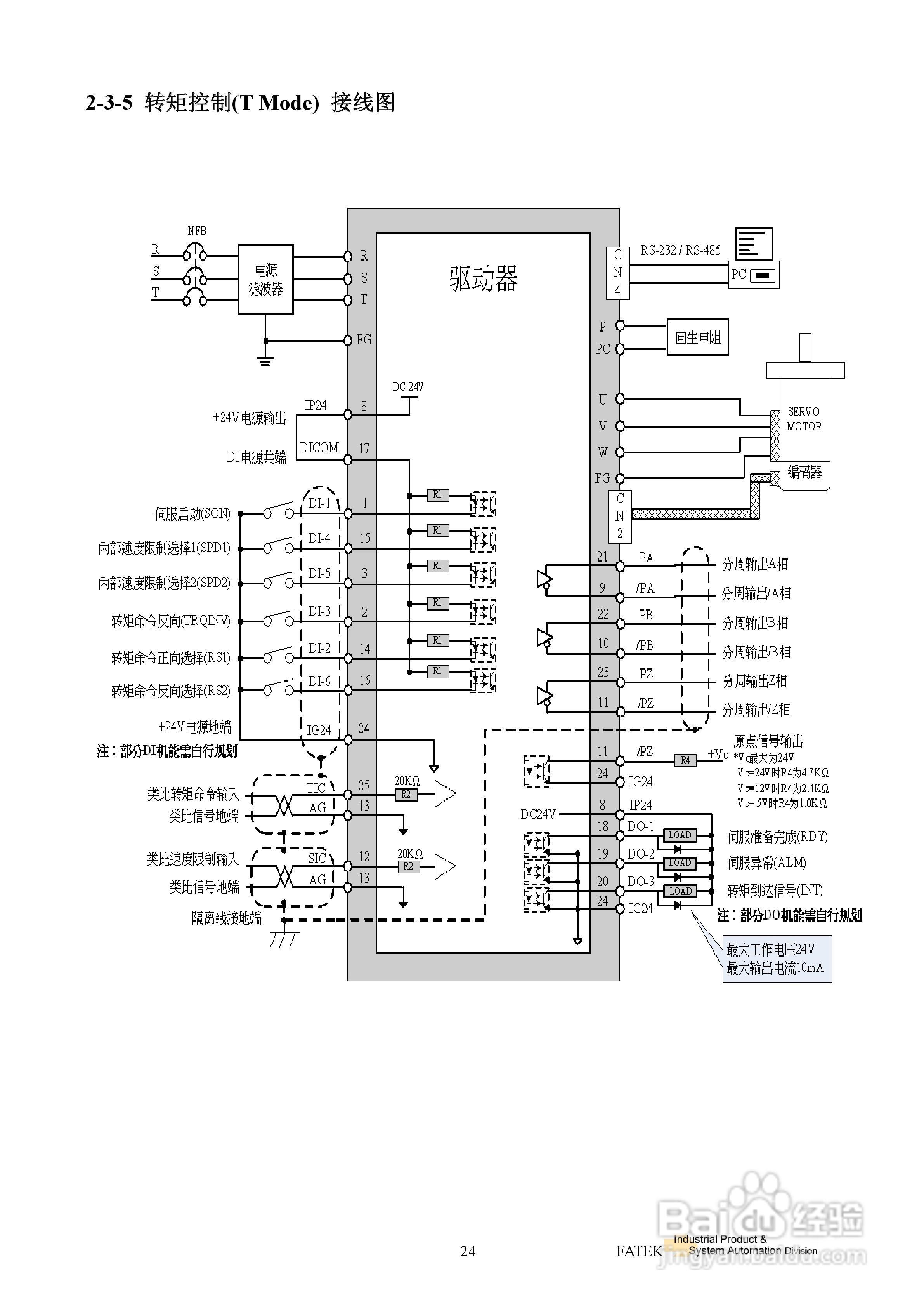
FATEK FSD-E2系列伺服驱动使用手册:[3]
2026-03-29 00:38:20
本篇为《FATEK FSD-E2系列伺服驱动使用手册》,主要介绍该产品的使用方法以及常见故障解决方案。
(共篇)
上一篇:
|
下一篇:
声明:
本网站引用、摘录或转载内容仅供网站访问者交流或参考,不代表本站立场,如存在版权或非法内容,请联系站长删除,联系邮箱:site.kefu@qq.com。
相关推荐
FATEK FSD-E2系列伺服驱动使用手册:[8]
阅读量:42
FATEK FSD-E2系列伺服驱动使用手册:[4]
阅读量:107
FATEK FSD-A2系列伺服驱动使用手册:[8]
阅读量:30
FATEK FSD-A2系列伺服驱动使用手册:[7]
阅读量:88
fate空之境界活动攻略
阅读量:173
猜你喜欢
淘宝会员名是什么
暗度陈仓是什么意思
20度穿什么衣服
qq空间被挡访客是什么意思
战国策是什么体
watermelon是什么意思
ooxx是什么意思
2月17日是什么星座
咨询费计入什么科目
痴汉是什么意思
猜你喜欢
mouse是什么意思
护照是什么
什么是越位
cf3m是什么材质
纳豆是什么
数字媒体应用技术专业学什么
现在什么手机好用
什么是小产权房
傲慢的反义词是什么
精华液有什么功效