小度生活
首页
美食营养
手工爱好
生活家居
返回
小度生活
首页
美食营养
游戏数码
手工爱好
生活家居
健康养生
运动户外
职场理财
情感交际
母婴教育
时尚美容
知识问答
生活知识
生活百科
搜索
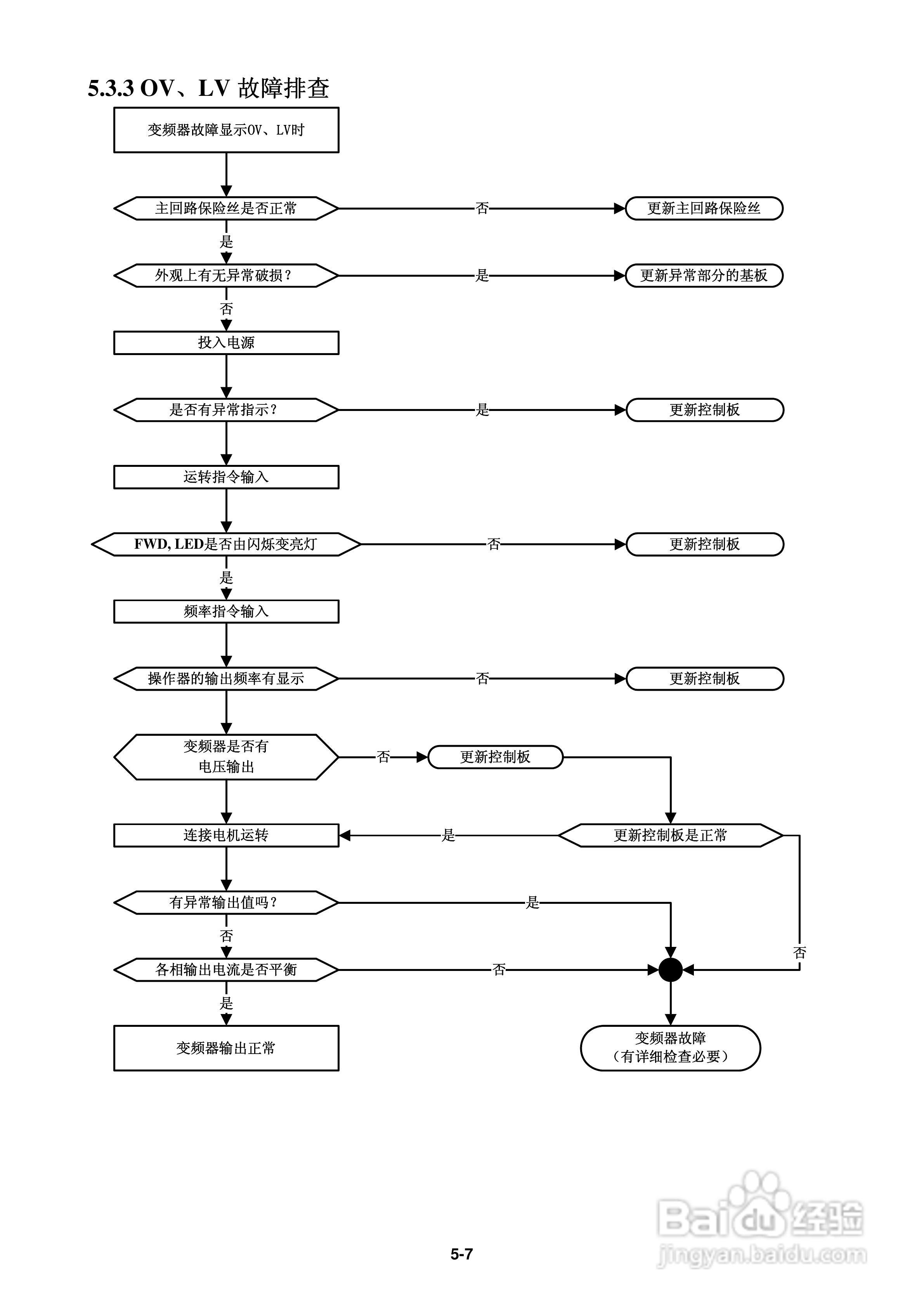
FATEK FID-L2-022-21变频器使用说明书:[10]
2026-05-16 16:19:19
本篇为《FATEK FID-L2-022-21变频器使用说明书》,主要介绍该产品的使用方法以及常见故障解决方案。
(共篇)
上一篇:
声明:
本网站引用、摘录或转载内容仅供网站访问者交流或参考,不代表本站立场,如存在版权或非法内容,请联系站长删除,联系邮箱:site.kefu@qq.com。
相关推荐
FATEK FID-S1-015-21变频器使用说明书:[2]
阅读量:183
FATEK FID-S1-015-21变频器使用说明书:[3]
阅读量:25
使用说明书封面怎么做
阅读量:25
使用说明书wf2651使用指南
阅读量:139
FATEK FID-S1-015-21变频器使用说明书:[5]
阅读量:192
猜你喜欢
record是什么意思
什么是热钱
吐槽的意思
direction是什么意思
声情并茂的意思
蜻蜓点水的意思
凄惨的意思
当然的意思
嫦娥古诗的意思
有限责任公司是什么意思
猜你喜欢
小孩打虫药什么时候吃
诚心诚意的意思
刺史是什么意思
生意祝福语大全
什么是facebook
股票五档是什么意思
什么的哭声叠词
廉洁的意思
浪淘沙其一的意思
鸡眼贴到什么程度算好