交流接触器应该怎么接线?
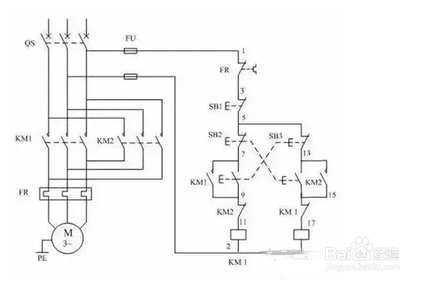
1、一、1、3、5接三相电源,(主电路部分)2、4、6接三相电机。
1.电源三相分别接接触器的主触点L1,L2,L3,再从接触器的T1,T2,T3接出三根线接电机的三个接线柱,以上是主电路。

2、2.从L1引出一根线接停止按钮,从停止按钮出来接启动按钮一端和接触器辅助触点的一端,

3、3.从启动按钮的另一端接辅助触点的另一端,从这一端出来的线接线圈A1,线圈A2出线接L2或L3。

1、A1、A2是这个接触器的线圈,接到控制电路里面去,通过控制这个接触器的线圈(A1、A2)来实现控制住电路部分的电机(以小控大)。

1、14表示这个接触器的辅助触点,NO表示为常开,也就是没通电的情况下13、14是断开的,通电后13、14是闭合的。

1、放在控制电路部分用来自锁(并联在启动按钮上),达到连续运行的目的。

声明:本网站引用、摘录或转载内容仅供网站访问者交流或参考,不代表本站立场,如存在版权或非法内容,请联系站长删除,联系邮箱:site.kefu@qq.com。