小度生活
首页
美食营养
手工爱好
生活家居
返回
小度生活
首页
美食营养
游戏数码
手工爱好
生活家居
健康养生
运动户外
职场理财
情感交际
母婴教育
时尚美容
知识问答
生活知识
生活百科
搜索
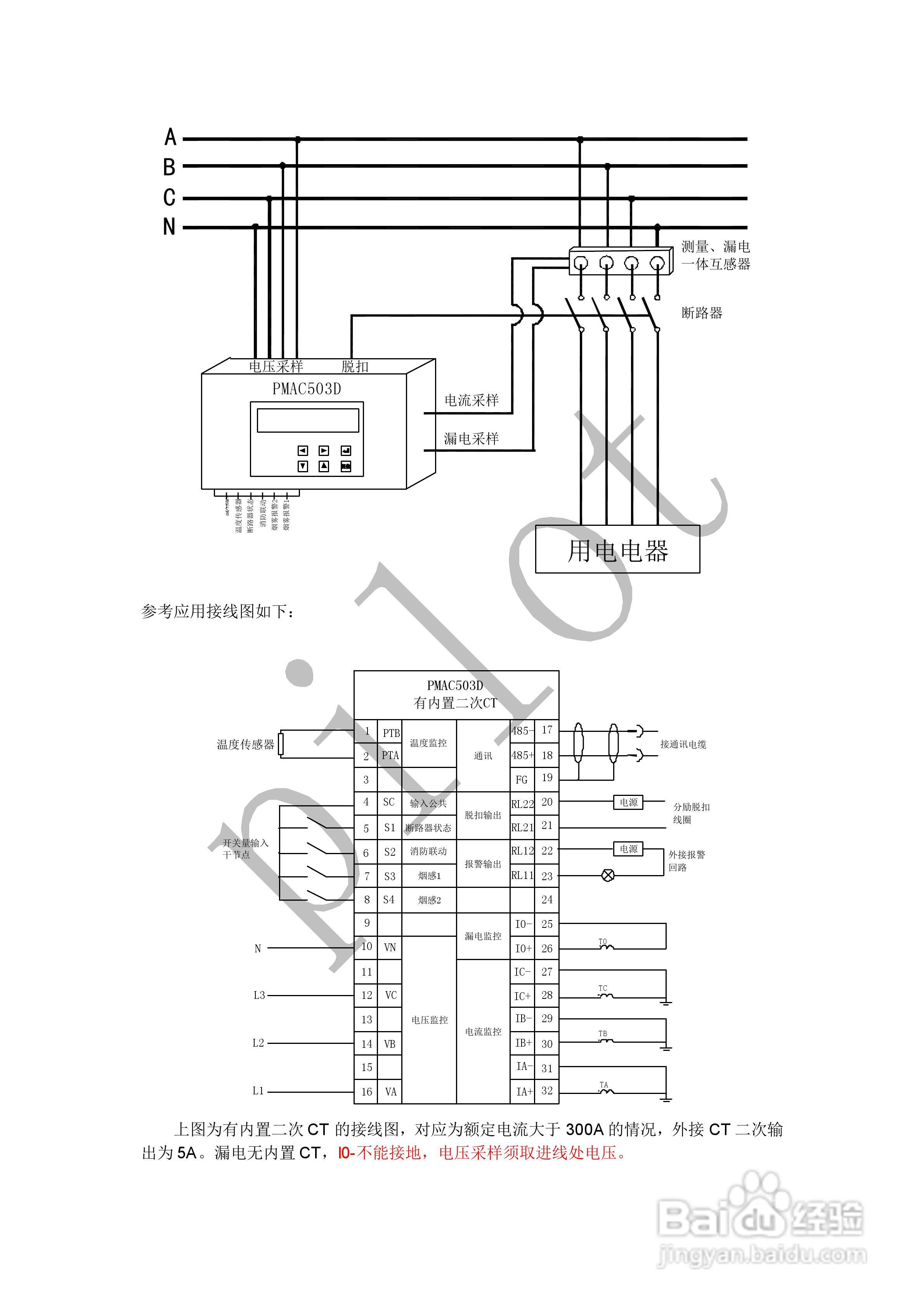
PMAC503BD电气火灾监控探测器说明书:[3]
2026-03-31 03:45:32
本篇为《PMAC503BD电气火灾监控探测器说明书》,主要介绍该产品的使用方法以及常见故障解决方案。
(共篇)
上一篇:
|
下一篇:
声明:
本网站引用、摘录或转载内容仅供网站访问者交流或参考,不代表本站立场,如存在版权或非法内容,请联系站长删除,联系邮箱:site.kefu@qq.com。
相关推荐
PMAC503BD电气火灾监控探测器说明书:[1]
阅读量:94
线管堵塞探测器
阅读量:128
监控摄像头怎么安装 安装图解具体流程
阅读量:128
监控立杆cad图标怎么画
阅读量:184
监控密码一般是多少
阅读量:45
猜你喜欢
荏苒是什么意思
精疲力竭的意思
什么是钓鱼网站
炉甘石的作用和功效
微信号改什么好听好记
玷污的意思
什么是双绞线
期待的意思
拟录取是什么意思
深邃的意思
猜你喜欢
普洱的功效与作用
狗喝水什么意思
做logo用什么软件
送女生什么生日礼物
理智是什么意思
叮嘱的意思
开盘是什么意思
炎黄子孙的意思
心花怒放的意思
言必信行必果的意思