小度生活
首页
美食营养
手工爱好
生活家居
返回
小度生活
首页
美食营养
游戏数码
手工爱好
生活家居
健康养生
运动户外
职场理财
情感交际
母婴教育
时尚美容
知识问答
生活知识
生活百科
搜索
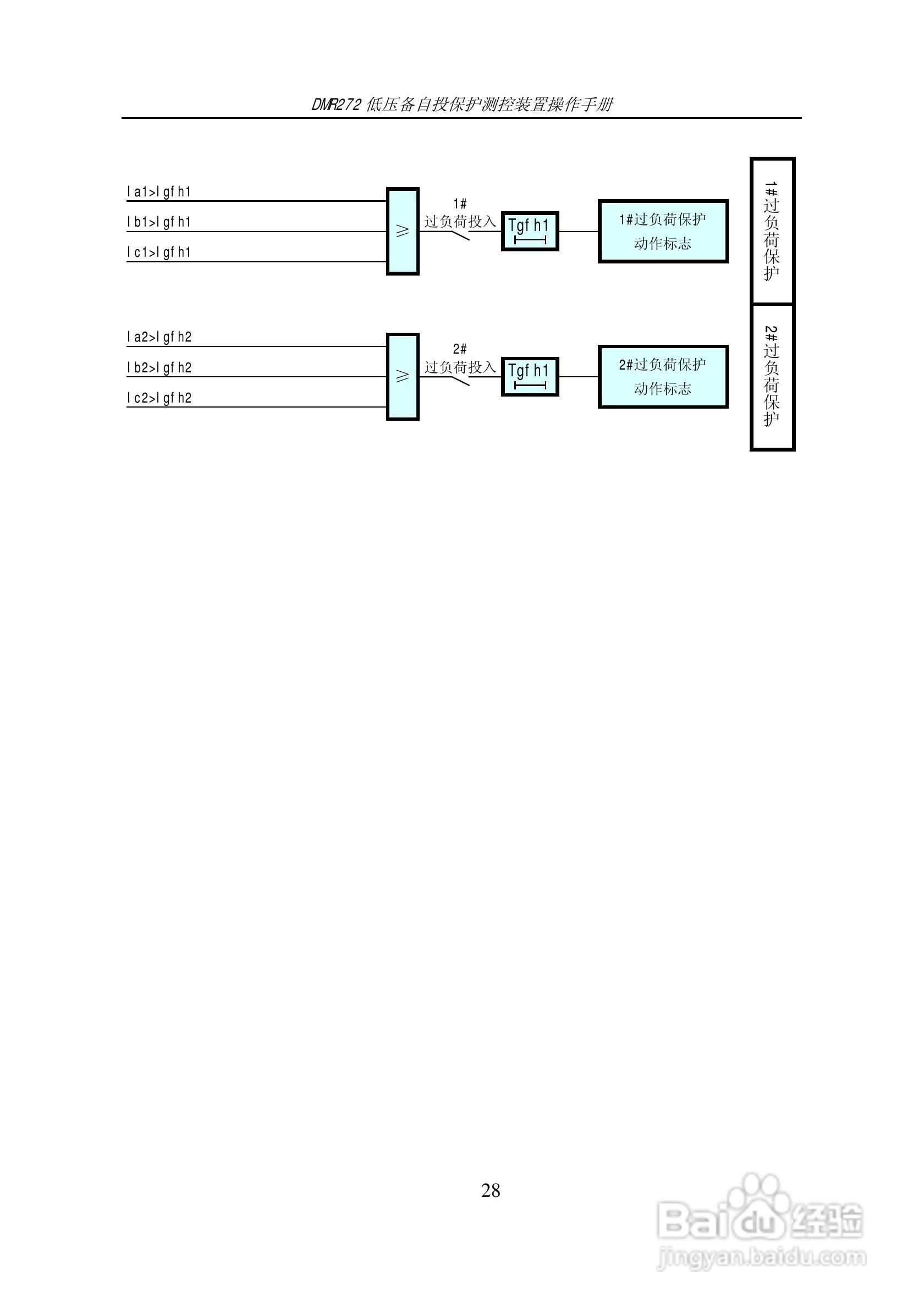
DMR272低压备自投保护测控装置操作手册:[3]
2026-05-11 13:19:50
本篇为《DMR272低压备自投保护测控装置操作手册》,主要介绍该产品的使用方法以及常见故障解决方案。
(共篇)
上一篇:
声明:
本网站引用、摘录或转载内容仅供网站访问者交流或参考,不代表本站立场,如存在版权或非法内容,请联系站长删除,联系邮箱:site.kefu@qq.com。
相关推荐
UT-9961A分段备自投保护测控装置使用说明书:[3]
阅读量:168
UT-9961A分段备自投保护测控装置使用说明书:[2]
阅读量:146
HYP2510 微机进线备自投保护监控装置使用说明书:[2]
阅读量:132
HYP2510 微机进线备自投保护监控装置使用说明书:[1]
阅读量:127
UT-9961A分段备自投保护测控装置使用说明书:[1]
阅读量:149
猜你喜欢
灵芝孢子粉的功效与作用
汽车雨刷什么牌子好
妈妈过生日送什么礼物好
姹紫嫣红什么意思
关于蜜蜂的知识
志同道合什么意思
绿玛瑙的功效与作用
鸡血藤的作用
消防安全知识黑板报
汽车贴膜什么牌子好
猜你喜欢
中国知识产权培训中心
什么狗粮好
化妆品知识
幼儿园防火安全知识
什么是高汤
生日送什么礼物好
贷款买车需要什么手续
什么是化学键
驼奶的功效与作用
可见一斑什么意思