小度生活
首页
美食营养
手工爱好
生活家居
返回
小度生活
首页
美食营养
游戏数码
手工爱好
生活家居
健康养生
运动户外
职场理财
情感交际
母婴教育
时尚美容
知识问答
生活知识
搜索
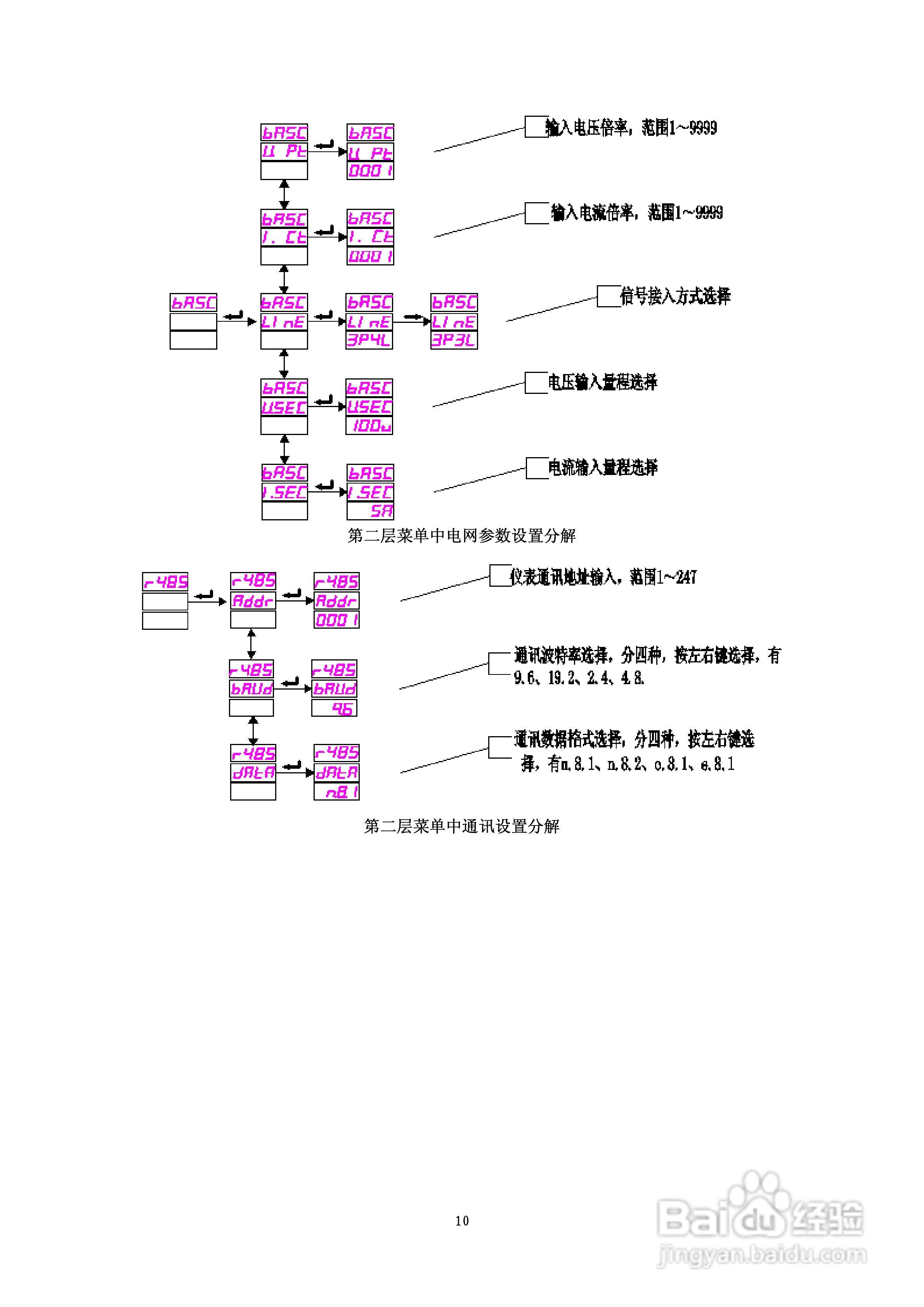
ACXE798多功能网络电力仪表使用说明书:[2]
2026-02-27 01:10:44
本篇为《ACXE798多功能网络电力仪表使用说明书》,主要介绍该产品的使用方法以及常见故障解决方案。
(共篇)
上一篇:
|
下一篇:
声明:
本网站引用、摘录或转载内容仅供网站访问者交流或参考,不代表本站立场,如存在版权或非法内容,请联系站长删除,联系邮箱:site.kefu@qq.com。
相关推荐
使用说明书封面怎么做
阅读量:78
中仪电子 ZYC-Z系列多功能网络电力仪表使用说明书:[1]
阅读量:194
中仪电子 ZYC-Z系列多功能网络电力仪表使用说明书:[2]
阅读量:55
中仪电子 ZYC-Z系列多功能网络电力仪表使用说明书:[3]
阅读量:106
ZYC-Z-2S4多功能网络电力仪表使用说明书:[2]
阅读量:131
猜你喜欢
中国的国花是什么花
怎么隐藏任务栏图标
奇瑞电动汽车怎么样
违反禁令标志指示是什么意思
生产能力怎么写
单核细胞百分比偏高是什么原因
生活大爆炸第十一季
如何挽救婚姻
唐山学院怎么样
空调冷凝器怎么清洗
猜你喜欢
如何有效学习
如何调整照片大小
如何快速学英语
桐乡到乌镇怎么坐车
生活中的物理现象
如何表白成功率高
生脉饮怎么样
武汉生活网
网上代销怎么做
如何管理时间